DECwriter III Carriage Repair
While I left the DECwriter unattended, it broke down and developed a fault. I left the room and came back 10 minutes later, and could smell the motor burning.
Something had failed, and the carriage would violently accelerate to the left and continuously leave the motor on.
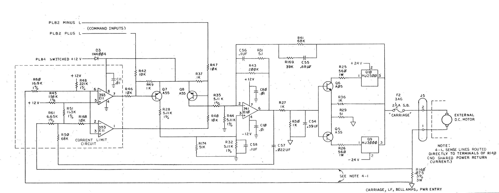
The Schematic

As you can see from above, it's a pretty basic, straightforward design. Pulling out and testing Q10 and Q9 I found that Q9 had failed.
The Repair
As Q9 was bad, I decided to replace the Q9 & Q10 pair as well as the Q6 & Q5 pair.
Replacements are as follows:
Q5 = KSA1013YTA
Q6= KSC2383YTA
Q9 = MJ11016G
Q10 = MJ11015G
Having replaced the four transistors, I gave it a try, and it was still broken. Having nothing else to try, I replaced E11, its a LM393. That fixed it.
If you experience a similar problem, do not disconnect the motor. I believe that my situation was responsible for the destruction of the power transistors. Instead, I recommend taking out and testing both op-amps in the circuit.
IC Tester
I tested my op-ap with a tester from AliExpress. I used an "A04I Integrated Circuit Tester".
